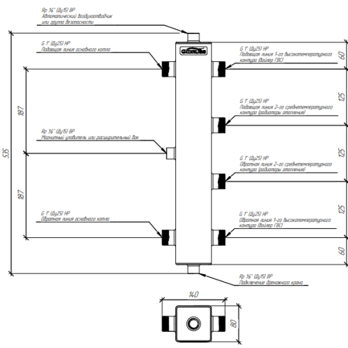
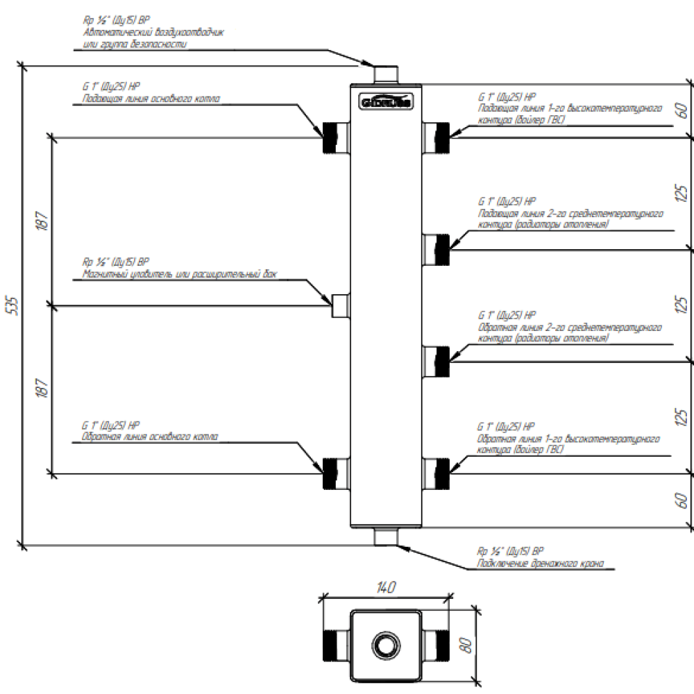
Термогидравлический разделитель нержавеющий Gidruss TGRSS-60-25х2 до 60 кВт 1" 2 контура
Термогидравлический разделитель из нержавейки предназначен для установки в системах отопления с двумя потребителями (например бойлер ГВС, радиаторы) с напольным котлом до 60 кВт в помещениях до 500 м².
Максимальная подача, м3/ч - 2.6
Максимальная отапливаемая площадь, м2 500
Магистральное присоединение G 1″ (НР)
Подключения потребителей - G 1″ (НР)
Материал исполнения - Нержавеющая сталь
Количество контуров - 2
Мощность максимальная, кВт - 60
Вылет от стены, мм - 100-140
Межосевое расстояние, мм 90
Доп. присоединение Rp 1/2″ (ВР)
Характеристики






